BanderaVisita la web de nuestras oficinas localesOficinas Locales

La Solución Completa para Preparación de Superficies en México

Kit de Conversión para Tolvas de Granallado

Kit de Conversión para Tolvas de Granallado

Kit de Conversión para Tolvas de Granallado

El kit de conversión Axxiom – Schmidt es la forma rápida, fácil y económica de convertir las tolvas de granallado existentes, en un equipo de acción automática (control remoto) brindando seguridad y confort a la operación de granallado ajustándose a las normas actuales de OSHA.

Los kits de conversión Axxiom – Schmidt eliminan el mantenimiento diario de los sistemas alternativos de aire y mejoran significativamente la capacidad de medición del abrasivo, resultando en mayores tasas de producción, los kits de conversión disponibles para repotenciar la mayoría de las tolvas de granallado, son preensamblados y empacados con todos los componentes necesarios, junto con instrucciones de operación paso a paso, instalación y pruebas.

No borrar:

  1. Clemco
  2. Marco
  3. EcoQuip
  4. CYM
  5. Blasting Pot
  6. Olla, Tacho
  7. Arenadora
  8. BlastOne
  9. Pirate
  10. Closed Circuit Blast System
  11. Comet

Características Generales

Axxiom Schmidt  |   U.S.A.

La forma mas  fácil y económica  de modernizar sus tovas de granallado  a los sistemas de máxima productividad Axxiom Schmidt.


Los kit de conversión  son pre-ensamblados y empacados con todos los componente necesarios.


Los kit de conversión  traen las instrucciones de operación paso a paso, instalación y pruebas.

Comparte en tus redes Sociales

Sistemas de Despresurización Automática

Kit de Conversión Neumático Combo Valve – MV2 con Control  Remoto (Deadman)

La tolva se despresuriza cuando se suelta la palanca del control remoto (deadman) permitiendo el paso de abrasivo para llenado de la tolva, incluye:

Kit Conversión Válvula MV2

  1. Línea de Despresurización.
  2. Combo Valve.
  3. Válvula de Paso de aire presurizado a línea de Granallado.
  4. Manguera de Paso de aire Presurizado.
  5. Válvula de control de paso de Abrasivo MV2.
  6. Control Remoto (Deadman) manguera Doble Línea


Parte No. 0001-071 (tubería de 1 ¼»)
Parte No. 0001-081 (tubería de 1 ½»)

Kit de Control Remoto Neumático (Deadman) & Combo

La tolva se despresuriza cuando se suelta la palanca del control remoto (deadman) permitiendo el paso de abrasivo para llenado de la tolva, incluye:

Kit de Control Remoto Neumático (Deadman) & Combo

  1. Línea de despresurización.
  2. Combo Valve.
  3. Control remoto (Deadman) manguera doble línea.


Parte No. 0001-000

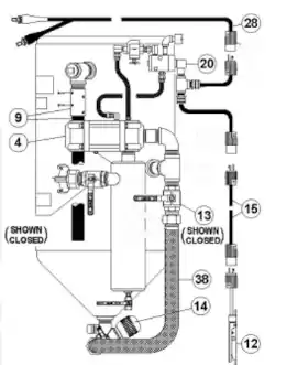
Kit de Conversión Eléctrico Combo Valve – MV2 con Control Remoto (Deadman)

La tolva se despresuriza cuando se suelta la palanca del control remoto (deadman) permitiendo el paso de abrasivo para llenado de la tolva, incluye:

Kit de Conversión Eléctrico COMBO VALVE - MV2 con Control Remoto (Deadman)

4. Válvula de control maestra de paso de aire Combo Valve.
9. Ensamble de manguera de despresurización.
12. Control remoto de mando (Deadman) G2E.
13. Válvula de bola (control de paso de aire presurizado para la línea de granallado).
14. Válvula de control de paso de abrasivo (MV2).
15. Cable de control eléctrico de 55′.
20. Conjunto – Válvula de control eléctrica.
28. Cable eléctrico de 25’ (para conexión de fuente eléctrica 12V).
38. Conjunto de manguera de aire presurizado.
Accesorios y conectores necesarios.


Parte No. 0001-171 (tubería de 1 ¼»)
Parte No. 0001-181 (tubería de 1 ½”)

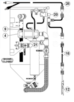
Kit de Control Remoto Eléctrico (Deadman) Combo Valve

La tolva se despresuriza cuando se suelta la palanca del control deadman permitiendo el paso de abrasivo para llenado de la tolva, incluye:

Kit de Control Remoto Eléctrico (Deadman) Combo Valve

4. Válvula de control maestra de paso de aire Combo Valve.
9. Ensamble de manguera de despresurización.
12. Control remoto de mando (Deadman) G2E.
15. Cable de control eléctrico de 55′.
20. Conjunto – Válvula de control eléctrica.
28. Cable eléctrico de 25’ (para conexión de fuente eléctrica 12V.
Accesorios y conectores necesarios.
Tee de conexión eléctrica.


Sistemas de Presión Constante

Kit de Conversión Neumático Válvula Thompson II con Control Remoto (Deadman)

La tolva permanece presurizada constantemente independiente de la operación del control remoto (Deadman).

Kit Conversión sistema de despresurización Automática

  1. Válvula de Control.
  2. Válvula de Despresurización.
  3. Válvula de paso de Aire presurizado a Línea de Granallado.
  4. Válvula Automática  de Aire.
  5. Válvula Thompson II.
  6. Manguera de paso  de Aire  Presurizado.
  7. Deadman Manguera Doble Línea.


Kit de Conversión Eléctrico Válvula Thompson II con Control Remoto (Deadman)

La tolva permanece presurizada constantemente independiente de la operación del control remoto (Deadman), incluye:

Kit de Conversión Eléctrico Válvula THOMPSON II con Control Remoto (Deadman)

9. Válvula de control Automática de Aire presurizado.
12. Control remoto de mando (deadman) G2E.
13. Válvula de bola (control de paso de aire presurizado para la línea de granallado).
14. Válvula de control de paso de abrasivo Thompson II.
20. Conjunto – Válvula de control.
28. Cable eléctrico de 25’ (para conexión de fuente eléctrica 12V.
38. Conjunto de manguera de aire presurizado.
Tee de conexión eléctrica.
Accesorios y conectores necesarios.


Parte No. 0002-181 (1 ½”) (Uretano)
Parte No. 0002-182 (1 ½”) (Tungsteno)
Parte No. 0002-182V (1 ½”) (Válvula automática de aire de tungsteno para Alto Flujo).

Kit de Conversión de Válvula Schmidt®  TeraValve™ II

Este kit de piezas originales de Schmidt®, es una versión mejorada del sistema de conversión de válvulas más popular y rentable de la industria que potencializa al máximo tu equipo de limpieza por granallado.

    1. Válvula de Purga

    1. Válvula de entrada

    1. Válvula de Estrangulamiento

    1. Válvula de Aire Automática

    1. Manguera de Empuje

    1. TeraValve

    1. Deadman G2

Productos Relacionados

Granallado Húmedo – AmphiBlast

Granallado Húmedo – AmphiBlast

Axxiom Schmidt |  U.S.A.

Los sistemas de granallado húmedo de Axxiom Shmidt AmphiBlast ,representan un avance y economía para la industria de preparación de superficies, gracias a que tiene cuatro operaciones integradas en un solo equipo: El AmphiBlast combina controles Schmidt probados y conocidos con una innovadora tecnología de inyección de humedad para un sistema de chorro ...

Granallado Húmedo – AmphiBlast

AmphiBlast 4 en 1, Granallado Seco, Granallado Húmedo, Enjuague y Secado


La tecnología Schmidt M.I.S.T™ permite que el consumo de agua en proceos de granallado húmedo sea de únicamente 0.5 litros por minuto.


Disponible en diferentes tamaños (Pies cúbicos): Mini 1.5, Lite 3.5, Skid Una Salida 4.5, Skid Doble Salida 6.5 & Bulk 45 & Múltiples salidas


Permite el uso de cualquier tipo de abrasivo (granalla mineral, granalla metálica, vidrio, cáscara de nuez, etc.)


La válvula Teravalve™ XL o Thompson™ II, permiten el ahorro significativo del consumo abrasivo durante ...

Ver más
Válvulas de Dosificación de Abrasivo

Válvulas de Dosificación de Abrasivo

Axxiom Schmidt |  U.S.A.

Las válvulas y controles desarrolladas por Axxiom Schmidt están diseñados y fabricados para ser los más duraderos y confiables de la industria. Los materiales seleccionados en su fabricación son de la más alta calidad, bajo estrictas especificaciones y tolerancias generan seguridad para el operador, rendimiento, durabilidad y confiabilidad. ...

Válvulas de Dosificación de Abrasivo

Diseñadas para usar significativamente menos abrasivo que otras marcas.


Diseñadas para maximizar la productividad del granallado y reducir el tiempo de inactividad.


Prácticos kits de conversión para tolvas que se adaptan a la mayoría de las marcas de equipos de granallado.

Ver más
Sistema Neumático Portátil Para Aspiración

Sistema Neumático Portátil Para Aspiración

Axxiom Schmidt |  U.S.A.

Los sistemas portátiles para aspiración de materiales en procesos de granallado diseñados y fabricados por Axxiom Manufacturing Schmidt se caracterizan por su sencillez, facilidad de instalación, bajo costo y la comodidad para transportarlo de un lugar a otro. Requiere únicamente de una fuente de aire presurizado y un recipiente donde se desea ...

Sistema Neumático Portátil Para Aspiración

La solución más práctica,  económica y portátil para el problema de recolección de materiales   en proceso de  limpieza de superficies.


Requiere únicamente de una fuente  de aire presurizado y un recipiente donde se desee almacenar el material que se recoge.


El equipo  fabricado por Axxiom Schmitd es el más versátil y práctico utilizado en Norteamérica para recolección de materiales.

Ver más
Tolva de Doble Cámara

Tolva de Doble Cámara

Axxiom Schmidt |  U.S.A.

Equipo diseñado y construido por Axxiom Schmidt que permite al operario mantener un chorreado de abrasivo continuo, aumentando considerablemente los niveles de producción en comparación con otros equipos disponibles en la industria de limpieza y preparación de superficies. Equipada con válvula dosificadora de abrasivo Thompson II, Combo Valve para la ...

Tolva de Doble Cámara

Tolva para trabajo continuo de una o dos salidas con certificación ASME.


Combo Valve controlada por sistema con sensor de nivel y temporizador.


Separador de humedad (opcional).


Deadman neumático o eléctrico.


Válvula de dosificación de abrasivos Thompson II.


Tolvas de 8, 10 y 20 ft3. Disponibles en tamaños personalizados hasta 240 ft3.

Ver más